Контакторы на номинальный ток 10А

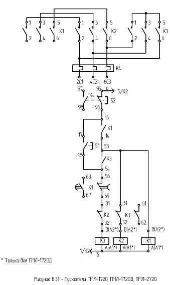
ПМЛ-1720

Фото: 

Изделие: ПМЛ-1720

Пускатель  звезда-треугольник в  оболочке, с тепловым реле, со степенью защиты  IP54 c переменным током цепи управления.

Номинальное напряжение по изоляции, В – 660

Номинальный ток главной цепи, А - 10

Номинальное напряжение втягивающей катушки –24, 36,40,48,110,127, 220, 230, 240, 380, 400,415, 500, 600, 50гц.

Мощность, потребляемая катушкой пускателя,  включения/удержания, ВА –68±8,0/ 8±1,8

Характеристики(фото): 

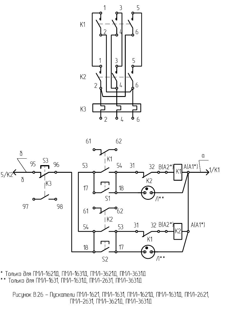
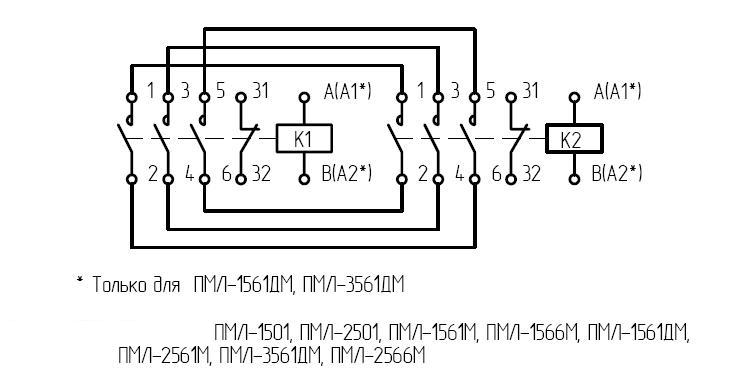
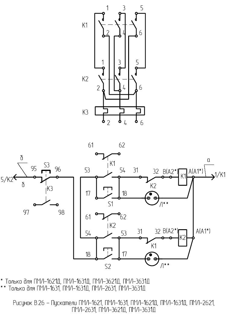
ПМЛ-1631

Фото: 

Изделие: ПМЛ-1631

Модель: ПМЛ-1631

Пускатель реверсивный в оболочке, с тепловым реле, со степенью защиты IP 54 с кнопками стоп, реле, пуск, и сигнальной лампой c переменным током цепи управления .

Номинальное напряжение по изоляции, В – 660

Номинальный ток главной цепи, А - 16

Номинальное напряжение втягивающей катушки –127,220,380 50Гц.

Мощность, потребляемая катушкой пускателя, рабочая/пусковая, ВА – 8±1,8/68±8,0

Характеристики(фото): 

ПМЛ-1621

Фото: 

Изделие: ПМЛ-1621

Модель: ПМЛ-1621

Пускатель реверсивный в оболочке, с тепловым реле, со степенью защиты IP54,с кнопками стоп, реле, пуск, c переменным током цепи управления .

Номинальное напряжение по изоляции, В – 660

Номинальный ток главной цепи, А – 10

Номинальное напряжение втягивающей катушки –24,36,40,48,110,127,220,230,240,380,400,415,500,660, 50гц.

Мощность, потребляемая катушкой пускателя, включения/удержания, ВА –68±8,0/8±1,8

Характеристики(фото): 

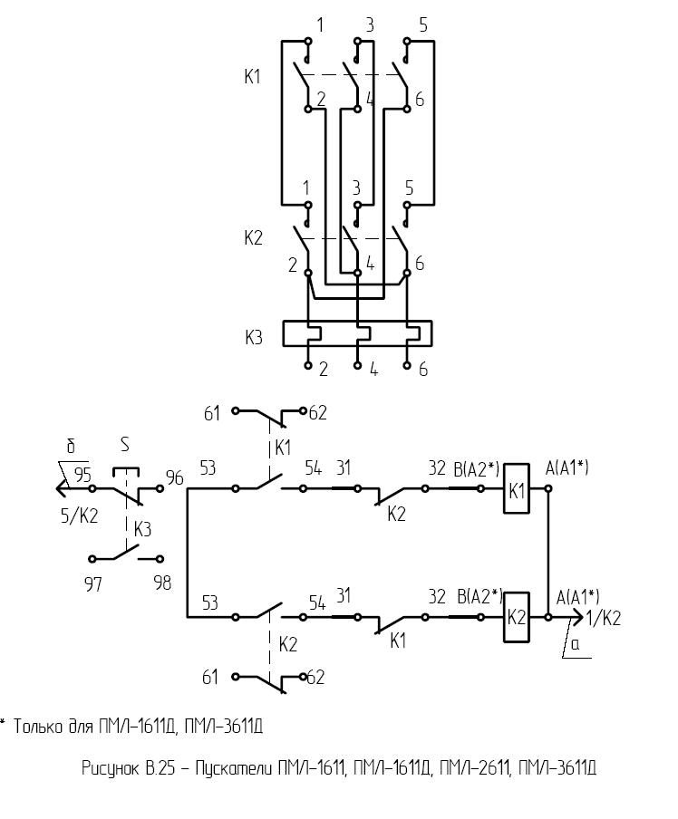
ПМЛ-1611

Фото: 

Изделие: ПМЛ-1611

Модель: ПМЛ-1611

Пускатель реверсивный в оболочке, с тепловым реле, со степенью защиты IP54,с кнопками стоп, реле c переменным током цепи управления .

Номинальное напряжение по изоляции, В – 660

Номинальный ток главной цепи, А – 10

Номинальное напряжение втягивающей катушки –24,36,40,48,110,127,220,230,240,380,400,415,500,660, 50гц.

Мощность, потребляемая катушкой пускателя, включения/удержания, ВА – 68±8,0/8±1,8

Характеристики(фото): 

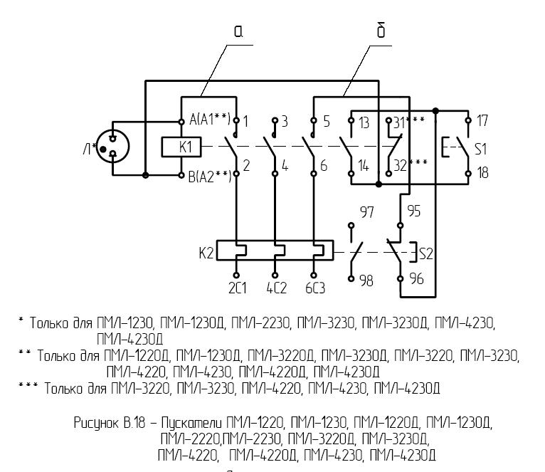
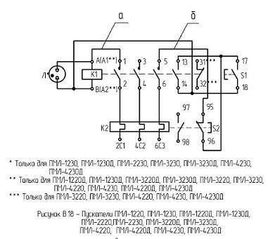
ПМЛ-1230

Фото: 

Изделие: ПМЛ-1230

Модель: ПМЛ-1230

Пускатель нереверсивный в оболочке, с тепловым реле, со степенью защиты IP54, c переменным током цепи управления, с кнопкой - стоп-реле, пуск, и сигнальной лампой.

Номинальное напряжение по изоляции, В – 660

Номинальный ток главной цепи, А – 10

Номинальное напряжение втягивающей катушки –127,220,380, 50гц.

-Мощность, потребляемая катушкой пускателя, включения/удержания, ВА – 68±8,0/8±1,8

Характеристики(фото): 

ПМЛ-1220

Фото: 

Изделие: ПМЛ-1220

Модель: ПМЛ-1220

Номинальное напряжение по изоляции, В – 660

Номинальный ток главной цепи, А – 10

Номинальное напряжение втягивающей катушки –24,36,40,48,110,127,220,230,240,380,400,415,500,660, 50гц.

-Мощность, потребляемая катушкой пускателя, рабочая/пусковая, ВА – 8±1,8/68±8,0

-Номинальный рабочий ток, А (категория применения АС-3) при напряжениях 380, 550, 660 – 10, 6, 4

Характеристики(фото): 

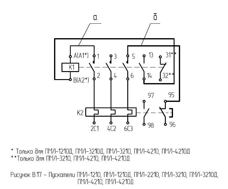
ПМЛ-1210

Фото: 

Изделие: ПМЛ-1210

Модель: ПМЛ-1210

Номинальное напряжение по изоляции, В – 660

Номинальный ток главной цепи, А – 10

Номинальное напряжение втягивающей катушки –24,36,40,48,110,127,220,230,240,380,400,415,500,660, 50гц.

-Мощность, потребляемая катушкой пускателя, включения/удержания, ВА –68±8,0/8±1,8

-Номинальный рабочий ток, А (категория применения АС-3) при напряжениях 380, 550, 660 – 10, 6, 4

Характеристики(фото): 

ПМЛ-1561М

Фото: 

Изделие: ПМЛ-1561М

Модель: ПМЛ-1561М

Контактор реверсивный без оболочки, без теплового реле, со степенью защиты IP20, c переменным током цепи управления.

Номинальное напряжение по изоляции, В – 660

Номинальный ток главной цепи, А – 10

Номинальное напряжение втягивающей катушки – 24,36,40,48,110,127,220,230,240,380,400,415,500,660, 50гц.

Мощность, потребляемая катушкой контактора, включения/удержания, ВА –  68±8,0/8±1,8

Характеристики(фото): 

ПМЛ-1541

Фото: 

Изделие: ПМЛ-1541

Модель: ПМЛ-1541

Контактор реверсивный в оболочке, без теплового реле, без кнопок, со степенью защиты IP40, c переменным током цепи управления .

Номинальное напряжение по изоляции, В – 660

Номинальный ток главной цепи, А – 10

Номинальное напряжение втягивающей катушки – 24,36,40,48,110,127,220,230,240,380,400,415,500,660, 50гц.

Мощность, потребляемая катушкой контактора, включения/удержания, ВА –68±8,0/8±1,8

Характеристики(фото): 

ПМЛ-1511

Фото: 

Изделие: ПМЛ-1511

Модель: ПМЛ-1511

Контактор реверсивный в оболочке, без теплового реле, без кнопок, со степенью защиты IP54, c переменным током цепи управления .

Номинальное напряжение по изоляции, В – 660

Номинальный ток главной цепи, А – 10

Номинальное напряжение втягивающей катушки –24,36,40,48,110,127,220,230,240,380,400,415,500,660, 50гц.

Мощность, потребляемая катушкой контактора, включения/удержания, ВА – 68±8,0/8±1,8

Характеристики(фото): 

Наш інтернет-магазин

Интернет-магазин

ПП Тренінг

Продукция

Услуги

  • Монтаж, обслуживание приборов КИПиА, устройств автоматизации производственных процессов.
  • Ремонт электро-, радиоизмерительных приборов, КИПиА.
  • Услуги электроизмерительной лаборатории.

Наши партнеры