Контакторы и пускатели на номинальный ток 16А

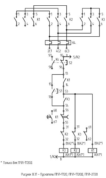
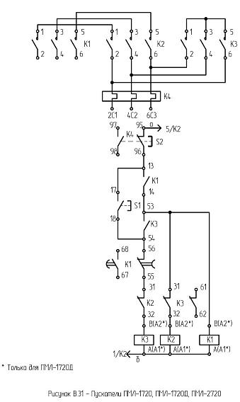
ПМЛ-1720Д

Фото: 

Изделие: ПМЛ-1720Д

Пускатель  звезда-треугольник в  оболочке, с тепловым реле, со степенью защиты  IP54 c переменным током цепи управления.

Номинальное напряжение по изоляции, В – 660

Номинальный ток главной цепи, А - 16

Номинальное напряжение втягивающей катушки –24, 36,40,48,110,127, 220, 230, 240, 380, 400,415, 500, 600, 50гц.

Мощность, потребляемая катушкой пускателя,  включения/удержания, ВА –68±8,0/ 8±1,8

Характеристики(фото): 
прайс: 

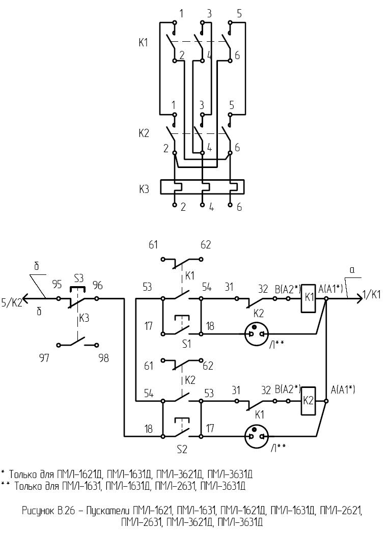
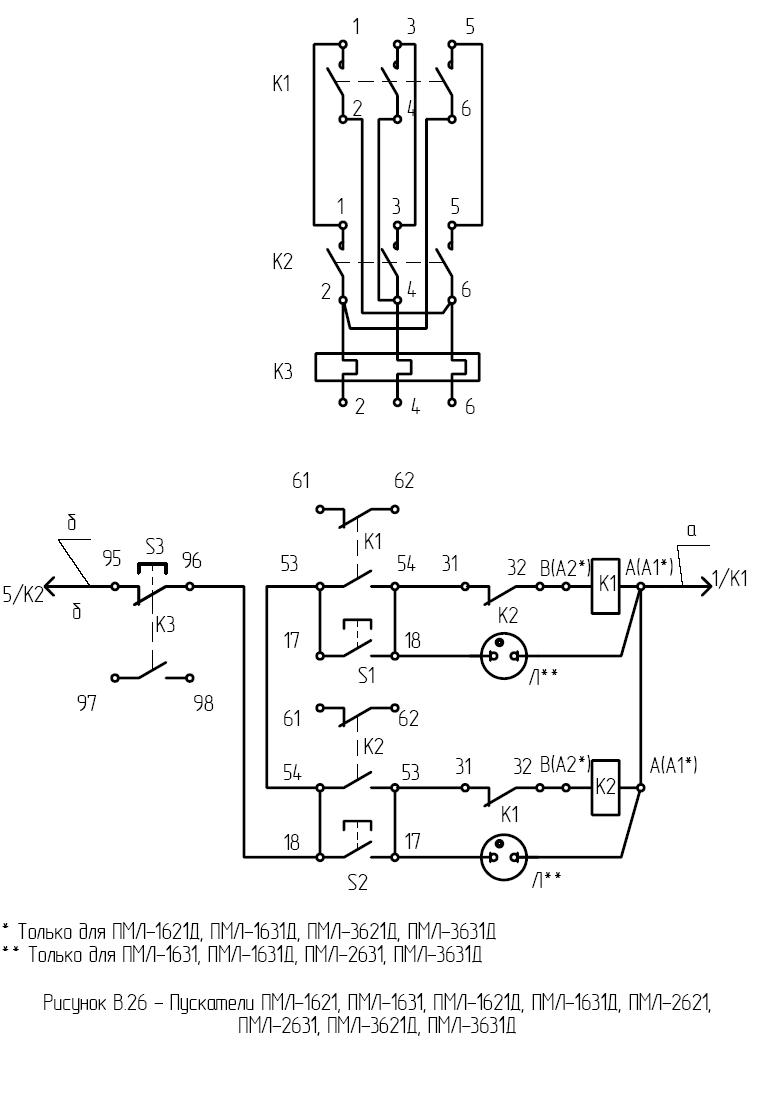
ПМЛ-1631Д

Фото: 

Изделие: ПМЛ-1631Д

Пускатель реверсивный в оболочке, с тепловым реле, со степенью защиты IP54 с кнопками стоп, реле, пуск, и сигнальной лампой c переменным током цепи управления .

Номинальное напряжение по изоляции, В – 660

Номинальный ток главной цепи, А - 16

Номинальное напряжение втягивающей катушки –127,220, 380 50Гц.

Мощность, потребляемая катушкой пускателя, включения/удержания, ВА –68±8,0/ 8±1,8

Характеристики(фото): 

ПМЛ-1621Д

Фото: 

Изделие: ПМЛ-1621Д

Пускатель реверсивный в оболочке, с тепловым реле, со степенью защиты IP54,с кнопками стоп, реле, пуск, c переменным током цепи управления .

Номинальное напряжение по изоляции, В – 660

Номинальный ток главной цепи, А – 16

Номинальное напряжение втягивающей катушки –24,36,40,48,110,127,220,230,240,380,400,415,500,660, 50гц.

Мощность, потребляемая катушкой пускателя, включения/удержания, ВА –68±8,0/ 8±1,8

Характеристики(фото): 

ПМЛ-1611Д

Фото: 

Изделие: ПМЛ-1611Д

Пускатель реверсивный в оболочке, с тепловым реле, со степенью защиты IP54,с кнопками стоп, реле c переменным током цепи управления.

Номинальное напряжение по изоляции, В – 660

Номинальный ток главной цепи, А – 16

Номинальное напряжение втягивающей катушки –24,36,40,48,110,127,220,230,240,380,400,415,500,660, 50гц.

Мощность, потребляемая катушкой пускателя, включения/удержания, ВА –68±8,0/ 8±1,8

Характеристики(фото): 

ПМЛ-1230Д

Фото: 

Изделие: ПМЛ-1230Д

Модель: ПМЛ-1230Д

Пускатель нереверсивный в оболочке, с тепловым реле, со степенью защиты IP54, c переменным током цепи управления, с кнопкой - стоп, реле, пуск, и сигнальной лампой.

Номинальное напряжение по изоляции, В – 660

Номинальный ток главной цепи, А – 16

Номинальное напряжение втягивающей катушки – 127, 220, 380В 50гц. 

-Мощность, потребляемая катушкой пускателя, включения/удержания, ВА –68±8,0/ 8±1,8

Характеристики(фото): 

ПМЛ-1220Д

Фото: 

Изделие: ПМЛ-1220Д

Модель: ПМЛ-1220Д

Номинальное напряжение по изоляции, В – 660

Номинальный ток главной цепи, А – 16

Номинальное напряжение втягивающей катушки – 110,220,380,400,440, 60гц; 24, 36, 40, 48, 110, 127, 220, 230, 240, 380, 400, 415, 500, 660 (50гц). 

-Мощность, потребляемая катушкой пускателя, включения/удержания, ВА –68±8,0/ 8±1,8

-Номинальный рабочий ток, А (категория применения АС-3) при напряжениях 380, 550, 660 –  16, 10, 6.4 

Характеристики(фото): 

ПМЛ-1210Д

Фото: 

Изделие: ПМЛ-1210Д

Модель: ПМЛ-1210Д

Номинальное напряжение по изоляции, В – 660

Номинальный ток главной цепи, А – 16

Номинальное напряжение втягивающей катушки –24, 36, 40, 48, 110, 127, 220, 230, 240, 380, 400, 415, 500, 660 (50 гц)

Мощность, потребляемая катушкой пускателя, включения/удержания, ВА –68±8,0/ 8±1,8

-Номинальный рабочий ток, А (категория применения АС-3) при напряжениях 380, 550, 660 – 16, 10, 6.4

Характеристики(фото): 

ПМЛ-1561ДМ

Фото: 

Изделие: ПМЛ-1561ДМ

Контактор реверсивный без оболочки, без теплового реле, со степенью защиты IP20, c переменным током цепи управления , с установкой на дин-рейку.

Номинальное напряжение по изоляции, В – 660

Номинальный ток главной цепи, А – 16

Номинальное напряжение втягивающей катушки –110,220,380,400,415,440 60гц.

Мощность, потребляемая катушкой контактора, включения/удержания, ВА –68±8,0/ 8±1,8

Характеристики(фото): 

ПМЛ-1511Д

Фото: 

Изделие: ПМЛ-1511Д

Модель: ПМЛ-1511Д

Контактор реверсивный в оболочке, без теплового реле, без кнопок, со степенью защиты IP40, c переменным током цепи управления .

Номинальное напряжение по изоляции, В – 660

Номинальный ток главной цепи, А – 16

Номинальное напряжение втягивающей катушки – 24,36,40,48,110,127,220,230,240,380,400,415,500,660, 50гц.

Мощность, потребляемая катушкой контактора, включения/удержания, ВА – 68±8,0 /8±1,8

ПМЛ-1541Д

Фото: 

Изделие: ПМЛ-1541Д

Контактор реверсивный в оболочке, без теплового реле, без кнопок, со степенью защиты IP40, c переменным током цепи управления .

Номинальное напряжение по изоляции, В – 660

Номинальный ток главной цепи, А – 16

Номинальное напряжение втягивающей катушки – 24,36,40,48,110,127,220,230,240,380,400,415,500,660, 50гц.

Мощность, потребляемая катушкой контактора, включения/удержания, ВА – 68±8,0 /8±1,8

Наш інтернет-магазин

Интернет-магазин

ПП Тренінг

Продукция

Услуги

  • Монтаж, обслуживание приборов КИПиА, устройств автоматизации производственных процессов.
  • Ремонт электро-, радиоизмерительных приборов, КИПиА.
  • Услуги электроизмерительной лаборатории.

Наши партнеры