Контакторы и пускатели на номинальный ток 40А малогабаритные

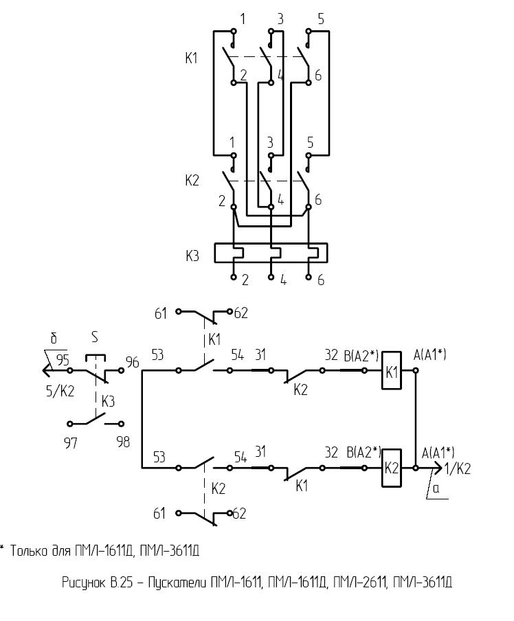
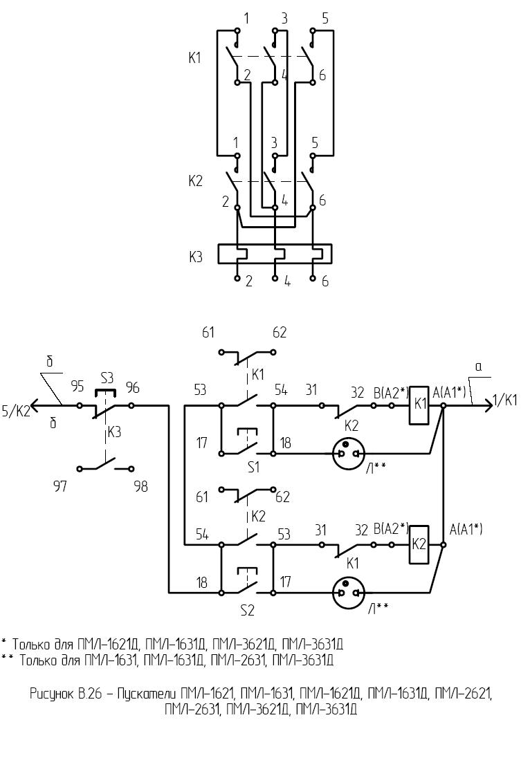
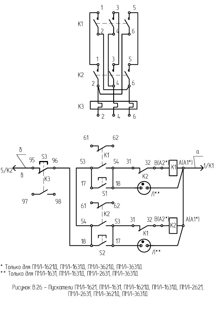
ПМЛ-3631Д

Фото: 

Изделие: ПМЛ-3631Д

Модель: ПМЛ-3631Д

Пускатель реверсивный в оболочке, с тепловым реле, со степенью защиты IP 54 с кнопками пуск-реле, и сигнальной лампой c переменным током цепи управления.

Номинальное напряжение по изоляции, В – 660

Номинальный ток главной цепи, А - 40

Номинальное напряжение втягивающей катушки –127,220,380В 50Гц.

Мощность, потребляемая катушкой пускателя, включения/удержания, ВА – 87±13/7,6±1,4

Характеристики(фото): 

ПМЛ-3621Д

Фото: 

Изделие: ПМЛ-3621Д

Модель: ПМЛ-3621Д

Пускатель реверсивный в оболочке, с тепловым реле, со степенью защиты IP54,с кнопками пуск-реле, c переменным током цепи управления с уменьшенными весогабаритными размерами.

Номинальное напряжение по изоляции, В – 660

Номинальный ток главной цепи, А – 40

Номинальное напряжение втягивающей катушки –24,36,40,48,110,127,220,230,240,380,400,415,500,660, 50гц.

Мощность, потребляемая катушкой пускателя, включения/удержания, ВА – 87±13/7,6±1,4

Характеристики(фото): 

ПМЛ-3611Д

Фото: 

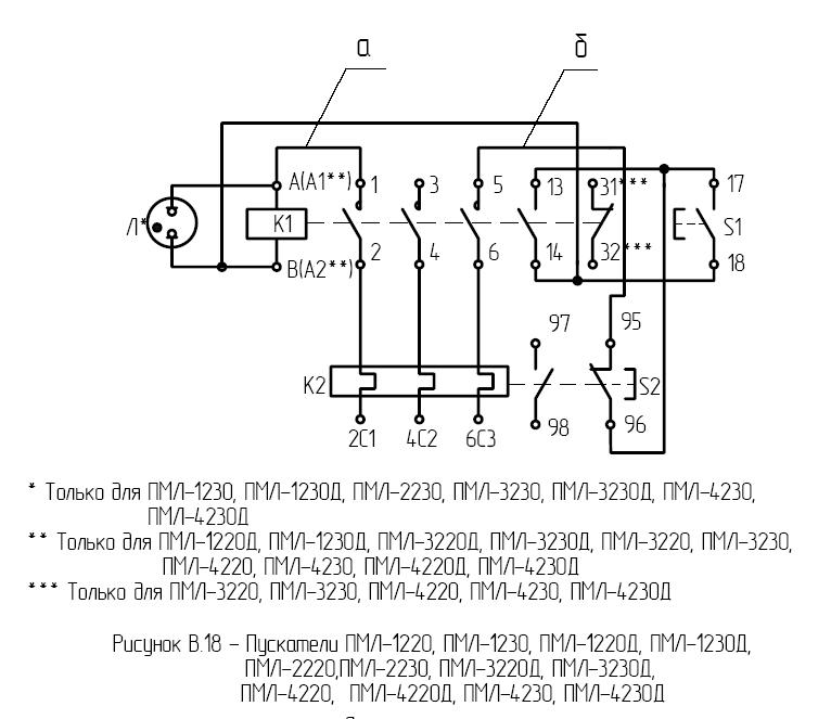
Изделие: ПМЛ-3230Д

Пускатель нереверсивный в оболочке, с тепловым реле, со степенью защиты IP54, c переменным током цепи управления, с кнопкой - реле, пуск, и сигнальной лампой, с одним замыкающим вспом. контактом, с уменьшенными весогабаритными показателями.

Номинальное напряжение по изоляции, В – 660

Номинальный ток главной цепи, А – 40

Номинальное напряжение втягивающей катушки –127,220,380В 50гц.

-Мощность, потребляемая катушкой пускателя, включения/удержания, ВА – 87±13/7,6±1,4

Характеристики(фото): 

ПМЛ-3230Д

Фото: 

Изделие: ПМЛ-3230Д

Пускатель нереверсивный в оболочке, с тепловым реле, со степенью защиты IP54, c переменным током цепи управления, с кнопкой - реле, пуск, и сигнальной лампой, с одним замыкающим вспом. контактом, с уменьшенными весогабаритными показателями.

Номинальное напряжение по изоляции, В – 660

Номинальный ток главной цепи, А – 40

Номинальное напряжение втягивающей катушки –127,220,380В 50гц.

-Мощность, потребляемая катушкой пускателя, включения/удержания, ВА – 87±13/7,6±1,4

Характеристики(фото): 

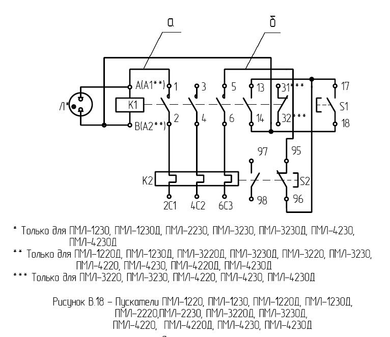
ПМЛ-3220Д

Фото: 

Изделие: ПМЛ-3220Д

Модель: ПМЛ-3220Д

Пускатель нереверсивный в оболочке, с тепловым реле, со степенью защиты IP54, c переменным током цепи управления, с кнопкой реле и пуск, с уменьшенными весогабаритными показателями, с одним замыкающим вспом. контактом.

Номинальное напряжение по изоляции, В – 660

Номинальный ток главной цепи, А – 40

Номинальное напряжение втягивающей катушки –110,220,380,400,440, 60гц.

Характеристики(фото): 

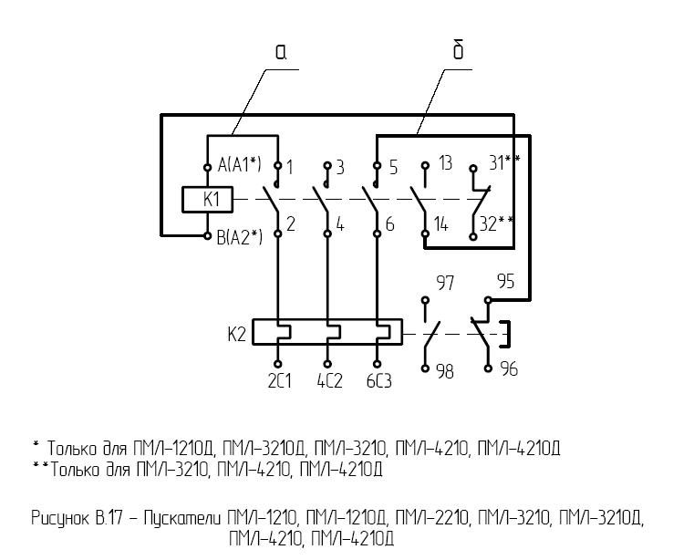
ПМЛ-3210Д

Фото: 

Изделие: ПМЛ-3210Д

Модель: ПМЛ-3210Д

Пускатель нереверсивный в оболочке, с тепловым реле, со степенью защиты IP54, c переменным током цепи управления, с кнопкой пуск-реле, с уменьшенными весогабаритными показателями, с одним замыкающим вспом. контактом.

Номинальное напряжение по изоляции, В – 660

Номинальный ток главной цепи, А – 40

Номинальное напряжение втягивающей катушки –110,220,380,400,440, 60гц.

-Мощность, потребляемая катушкой пускателя, включения/удержания, ВА – 200±35/20±4

Характеристики(фото): 

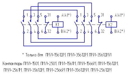
ПМЛ-3561ДМ

Фото: 

Изделие: ПМЛ-3561ДМ

Модель: ПМЛ-3561ДМ

Контактор реверсивный без оболочки, без теплового реле, со степенью защиты IP20, c переменным током цепи управления , с установкой на дин-рейку.

На базе этих контакторов создана линейка контакторов для лифтовых станций.

Номинальное напряжение по изоляции, В – 660

Номинальный ток главной цепи, А – 40

Номинальное напряжение втягивающей катушки – 24,36,40,48,110,127,220,230,240,380,400,415,500, 660 50гц.

Характеристики(фото): 

ПМЛ-3161ДМ

Фото: 

Изделие: ПМЛ-3161ДМ

Модель: ПМЛ-3161ДМ

Контактор нереверсивный без оболочки, без теплового реле, со степенью защиты IP20, c переменным током цепи управления , с уменьшенными весогабаритными показателями, с одним размыкающим вспомогательным контактом. 

На базе этих контакторов создана линейка контакторов для лифтовых станций.
Номинальное напряжение по изоляции, В – 660

Номинальный ток главной цепи, А – 40

Характеристики(фото): 

ПМЛ-3160ДМ

Фото: 

Изделие: ПМЛ-3160ДМ

Модель: ПМЛ-3160ДМ

Контактор нереверсивный без оболочки, без теплового реле, со степенью защиты IP20, c переменным током цепи управления , с уменьшенными весогабаритными показателями, одним замыкающим вспомогательным контактом.

Номинальное напряжение по изоляции, В – 660

Номинальный ток главной цепи, А – 40

Номинальное напряжение втягивающей катушки –24,36,40,48,110,127,220,230,240,380,400,415,500,660, 50гц.

Характеристики(фото): 

Наш інтернет-магазин

Интернет-магазин

ПП Тренінг

Продукция

Услуги

  • Монтаж, обслуживание приборов КИПиА, устройств автоматизации производственных процессов.
  • Ремонт электро-, радиоизмерительных приборов, КИПиА.
  • Услуги электроизмерительной лаборатории.

Наши партнеры